高壓無源濾波無功補償裝置

HZS-BKLFC型高壓無源濾波裝置是治理供電系統中諧波裝置。該裝置以治理諧波為主,兼顧無功功率補償,可廣泛應用于冶金、石化、礦山、建材、給排水等諧波污染嚴重的場所。該裝置是由濾波電容器串聯濾波電抗器組成,在基波頻率時產生容性無功功率,補償系統的感性無功,改善系統的功率因數。在諧波頻率下電容器與電抗器產生串聯諧振,對諧波電流形成低阻抗的通路,使諧波電流大部分流入諧波濾波裝置;主要包括單調諧濾波回路和高通濾波回路,安裝于6kV、10kV、35kV母線側,能夠將諧波大部分吸收,以維護良好的用電環境,保障電氣設備的安全運行。同時,還可以提高電網的功率因數,收到良好的經濟效益。

1:濾波器組成調諧式串聯濾波電路或二階高通濾波電路,向諧波提供了一個電網以外的低阻抗通道,使這些諧波電流大部分流入濾波器。
2:采用濾波專用電容器及電抗器。
3:濾波支路同時提供工頻無功補償功率。
4:采用先投后切的投切濾波器原則,防止諧波放大,避免電網諧振,改善電網電壓質量。
5:強大的系統設計能力,使用國內先進的仿真系統進行系統仿真,通過精確的仿真模型,準確的確定最佳設計方案,為用戶解決一切諧波困擾。
6:采用微機保護系統,安全,裝置具備過壓保護、欠壓保護、欠流保護、過流保護、零序電流保護、多達四路的電容支路不平衡電壓保護
7:人工和自動兩種控制方式,操作方便、智能化程度高。
一:工作環境條件
a.室外環境空氣溫度:-35℃~+45℃
b.環境空氣相對濕度:40℃時為20%~90%;
c.大氣壓力:海拔2000米及以下。
二:周圍環境要求
a.不允許有較強的振動與沖擊;
b.不允許有腐蝕和破壞絕緣的氣體、導電介質、含有危險的介質存在,不允許有嚴重的霉菌存在。
1:額定電壓等級:6、10、35kv;額定頻率:50Hz。
2:標準工作電壓:6.6、12、40.5kv;絕緣水平:23、30、75kv。
3:額定容量:100-10000kvar,可分1-4組。
4:濾波效果:電壓諧波總畸變率<4%,電流諧波濾除率>70%,補償效果:功率因數達到0.9以上。
5:裝置能在方均根值不超過1.1倍電容器組額定額定工作電壓下長期運行。
6:裝置能在方均根值不超過1.3倍電容器組額定電流的過電流下連續運行。
7:每組電容器設有放電線圈,可在30秒內將剩余電壓降低到50V一下。
8:整組電容器組實測總容量與各電容器額定值總和之差不超過+10%-0,各相電容偏差不超過5%。
訂貨須知:
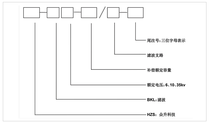
1:上圖補償容量和補償路數可根據客戶需求修改
2:表中容量只列出10008kvar,超出補償容量和補償路數可根據客戶需求定制
3:以上所列為典型的六脈或十二脈整流情況下的諧波情況,可涵蓋大部分的系統運行狀態,若有不同,可根據現場情況進行定制。
4:濾波支路的設計以現場測量的諧波數據為依據。
5:訂貨時,客戶需要提供諧波系統含量、系統負載性質及容量。
安裝方式:裝置戶內、戶外安裝都適用。
-
用料講究 品質保證
與國內外知名品牌供應商形成戰略合作,成熟,穩定的原材料供應渠道,性能穩定,質量有保障。
封閉設計 安全可靠
封閉式母排結構設計,模塊化組裝,安全整潔,徹底擺脫帶電體裸露、結構散亂、線束纏繞等一系列安全隱患。
-
-
熔絲保護 響應快速
創造性采用熔斷器代替傳統微型斷路器,6KA(Icu)→100KA(Icu)改變的不是一個數字,而是一種安全觀念!
精確投切 無涌流
精確的過零點投切技術,降低電網傳輸損耗,抑制電壓波動,解決電容器鼓肚、電抗器發熱、熔絲斷路的困擾
研發實力
擁有專業的研發技術團隊,專注于無功補償領域的研究,不斷創新
生產實力
5000平方米生產車間,從國外引進 生產設備,滿足任何行業的需求
質量檢測
具備完善的檢測實驗設備,配備專業化質檢人員,質量有保障
貼心服務
安排人員定期巡檢,上門檢修等服務,24h全天候售后服務體系
合肥眾升科技有限公司于2001年8月成立,坐落于安徽省合肥市肥東縣經濟開發區,致力于無功補償領域的研發、設計和生產,是一家擁有自主知識產權的電氣企業。公司先后獲得了中國質量認證中心的ccc認證、ISO9001質量體系認證、國家電器產品質量監督檢驗中心型式試驗的認可。
|
熱線電話:400-176-0551 公司傳真:0551-65372899 客服QQ:2726472126 郵箱:2726472126@qq.com 地址:安徽省肥東縣經濟開發區柳孜路 |
采購:高壓無源濾波無功補償裝置
- *聯系人:
- *手機:
- 公司名稱:
- 郵箱:
- *采購意向:
-
*驗證碼:
跟此產品相關的產品 / Related Products
聯系眾升
服務熱線:400-176-0551- 手機:400-176-0551
- 傳真:0551-65372899
- 客服QQ:2726472126
- 郵箱:2726472126@qq.com
- 地址:安徽省肥東縣經濟開發區柳孜路




合肥眾升科技有限公司

