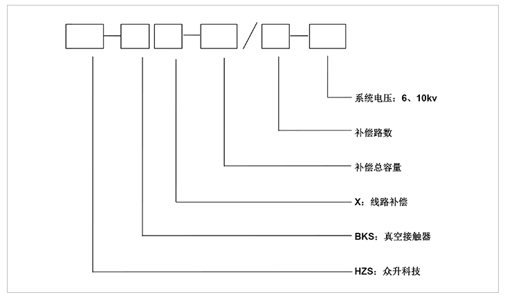
高壓線路無功自動補償裝置
高壓線路自動無功補償裝置一般安裝于供電線路的桿塔上,可實時監測高壓線路的電壓、電流、無功及功率因數等電網參數,并根據這些參數對高壓電網進行監測補償;對提高線路功率因數及電壓、減少線損,改善電網供電質量起到重要作用。高壓無功補償裝置用途很大。

1:無功智能自動補償,裝置自動跟蹤線路無功變化,采用真空接觸器為電容器投切開關,適合用于通斷容性電流,耐用性高。
2:裝置采用多級自動投切控制功能,使高壓線路無功補償曲線更加平滑、效果更好。
3:采用高可靠的微處理器及控制技術,實現了補償系統的自動控制、數據統計和存儲的功能(記錄并保存兩個月)。
4:可通過GPRS遠程無線通訊方式實現遠距離采集數據及控制目的。
5:專為戶外環境設計,防雨、防潮、防高低溫、防腐設計,可適應不同地理氣候特點。
線路補償裝置主要由電容器、控制器單元、真空接觸器、電壓互感器、避雷器、戶外跌落式熔斷器等組成??刂破鞲鶕妷夯ジ衅骱碗娏骰ジ衅鞑杉膶崟r數據進行分析和判斷,發出實時控制命令;真空接觸器收到控制指令,即實時投切動作,完成電容器的通斷控制。戶外跌落式熔斷器對裝置進行短路保護,杜絕故障對裝置和線路造成損害。
一:工作環境條件
a.室外環境空氣溫度:-35℃~+45℃
b.環境空氣相對濕度:40℃時為20%~90%;
c.大氣壓力:海拔2000米及以下。
二:周圍環境要求
a.不允許有較強的振動與沖擊;
b.不允許有腐蝕和破壞絕緣的氣體、導電介質、含有危險的介質存在,不允許有嚴重的霉菌存在。

安裝方式:高壓線路無功補償裝置安裝于供電線路桿塔上,電容柜安裝于雙柱間橫擔上或單柱的三角支撐架上,柜體下端離地面距離大于2.5m。安裝支架和包箍使用優質槽鋼或角鋼,采取鍍鋅處理。
-
用料講究 品質保證
與國內外知名品牌供應商形成戰略合作,成熟,穩定的原材料供應渠道,性能穩定,質量有保障。
封閉設計 安全可靠
封閉式母排結構設計,模塊化組裝,安全整潔,徹底擺脫帶電體裸露、結構散亂、線束纏繞等一系列安全隱患。
-
-
熔絲保護 響應快速
創造性采用熔斷器代替傳統微型斷路器,6KA(Icu)→100KA(Icu)改變的不是一個數字,而是一種安全觀念!
精確投切 無涌流
精確的過零點投切技術,降低電網傳輸損耗,抑制電壓波動,解決電容器鼓肚、電抗器發熱、熔絲斷路的困擾
研發實力
擁有專業的研發技術團隊,專注于無功補償領域的研究,不斷創新
生產實力
5000平方米生產車間,從國外引進 生產設備,滿足任何行業的需求
質量檢測
具備完善的檢測實驗設備,配備專業化質檢人員,質量有保障
貼心服務
安排人員定期巡檢,上門檢修等服務,24h全天候售后服務體系
合肥眾升科技有限公司于2001年8月成立,坐落于安徽省合肥市肥東縣經濟開發區,致力于無功補償領域的研發、設計和生產,是一家擁有自主知識產權的電氣企業。公司先后獲得了中國質量認證中心的ccc認證、ISO9001質量體系認證、國家電器產品質量監督檢驗中心型式試驗的認可。
|
熱線電話:400-176-0551 公司傳真:0551-65372899 客服QQ:2726472126 郵箱:2726472126@qq.com 地址:安徽省肥東縣經濟開發區柳孜路 |
采購:高壓線路無功自動補償裝置
- *聯系人:
- *手機:
- 公司名稱:
- 郵箱:
- *采購意向:
-
*驗證碼:
跟此產品相關的產品 / Related Products
聯系眾升
服務熱線:400-176-0551- 手機:400-176-0551
- 傳真:0551-65372899
- 客服QQ:2726472126
- 郵箱:2726472126@qq.com
- 地址:安徽省肥東縣經濟開發區柳孜路




合肥眾升科技有限公司

